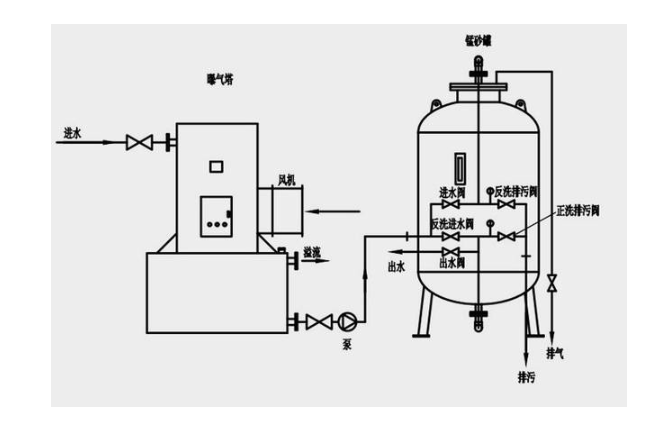
AIGER砂濾器構成分為過濾系統和控制系統。過濾系統通常由過濾單元,三通自動閥門,進出口管道,排污管道構成。其中過濾單元中包括各種過濾介質??刂葡到y通常由PLC定時控制器,壓差控制器,電磁三通閥構成。

技術參數

型號規格


產品組成


工作原理


生產工藝


選型方法
1.進出口通徑:原則上,石英砂過濾器的進出口通徑不應小于相配套的泵的進口通徑,一般與進口管路口徑一致。
2.公稱壓力:按過濾管路中可能出現的壓力確定過濾器壓力等級。
3.孔目數的選擇:主要考慮需石英砂過濾器攔截的雜質粒徑,依據介質流程工藝要求而定。
4.過濾器材質:材質一般選擇與所連接的工藝管道材質相同,對于不同的使用條件可考慮選擇鑄鐵、碳鋼、低合金鋼或不銹鋼材質的過濾器。
應用范圍

現場實例


